Lifebreath
Runtal North America
Zehnder America
Zehnder Rittling
Find a Wholesaler
Find a Contractor
EN
US
FR
About Us
Brands
Products
Residential
ERVs
HRVs
Air Filtration
Commercial
ERVs
HRVs
Accessories & Parts
Accessories
Controls & Timers
EasyAir Grilles & Fittings
Replacement Parts
Warranty Information
Retired Products
Blog
Resources
Resource Library
Videos
FAQs
Projects
Lifebreath Academy
Careers
Contact Us
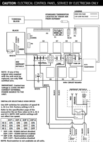
METRO XTR (59-TPF-3SPD)
by
Aaryn Bechard
|
Jul 15, 2024
Search
Search for:
Recent Posts
Planning a Custom Home Build: 8 Key Steps
Breathe Easy, Perform Better: The Lifebreath Advantage Explained
Summer’s Hidden Hazard: What Humidity Does to Your Indoor Air Quality
Breathing Easy: Why Balancing Your Systems Matter
Fresh Air Showdown: Which Indoor Ventilation System Is Right for You?
Archives
October 2025
August 2025
June 2025
May 2025
January 2025
August 2024
Categories
Blog
Click outside to hide the comparison bar
Compare