Lifebreath
Runtal North America
Zehnder America
Zehnder Rittling
Find a Wholesaler
Find a Contractor
EN
US
FR
About Us
Brands
Products
Residential
ERVs
HRVs
Air Filtration
Commercial
ERVs
HRVs
Accessories & Parts
Accessories
Controls & Timers
EasyAir Grilles & Fittings
Replacement Parts
Warranty Information
Retired Products
Blog
Resources
Resource Library
Videos
FAQs
Projects
Lifebreath Academy
Careers
Contact Us
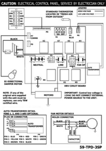
RNC 205 Wiring Diagram
by
Kehkashan Basu
|
Jul 15, 2024
Search
Search for:
Recent Posts
Planning a Custom Home Build: 8 Key Steps
Balanced Air, Better Living: Why Autobalancing Matters for Every Home
Breathe Easy, Perform Better: The Lifebreath Advantage Explained
Summer’s Hidden Hazard: What Humidity Does to Your Indoor Air Quality
Breathing Easy: Why Balancing Your Systems Matter
Archives
November 2025
October 2025
August 2025
June 2025
May 2025
January 2025
August 2024
Categories
Blog
Click outside to hide the comparison bar
Compare