




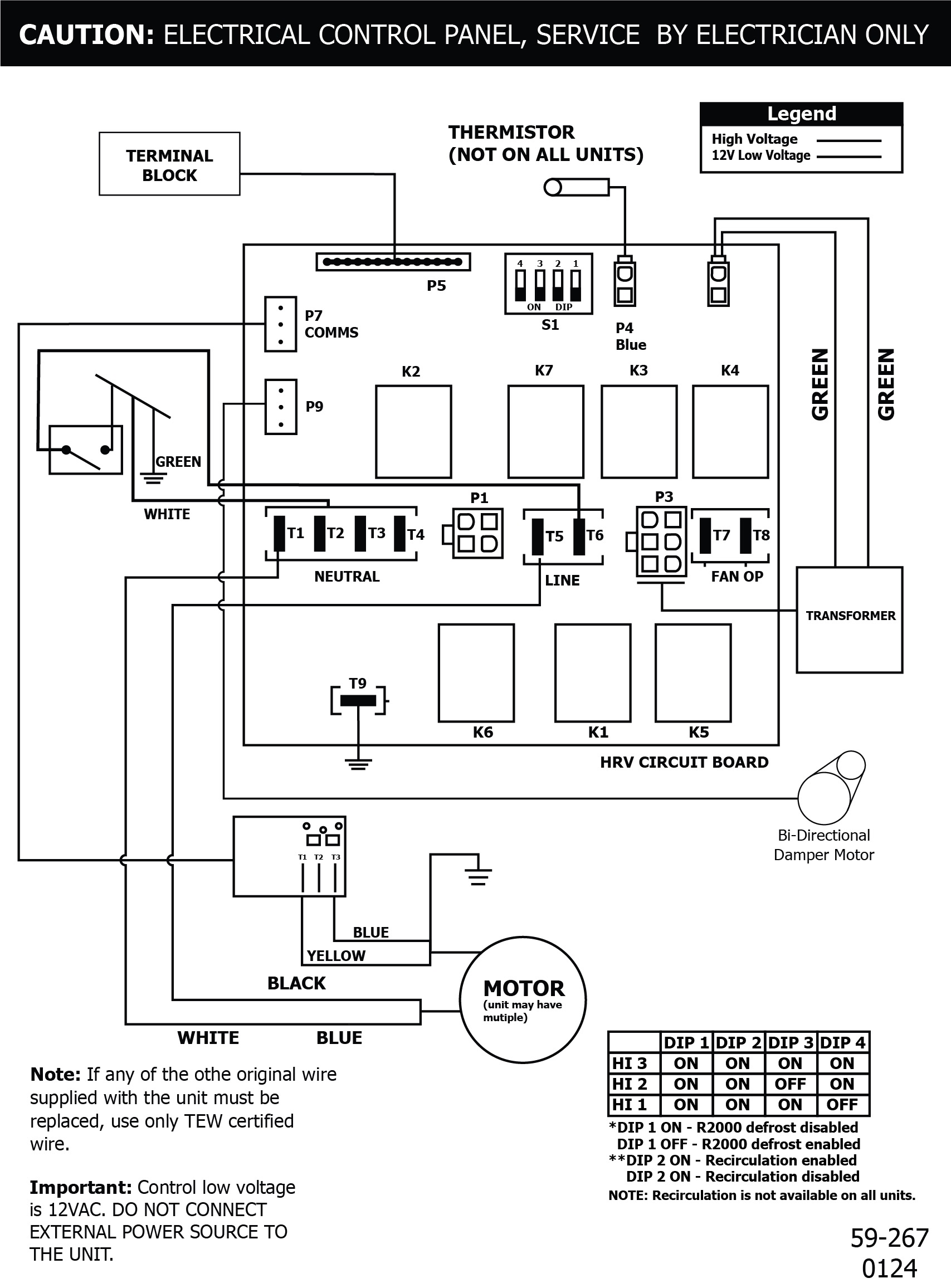
SPECIFICATIONS
MODEL:267 MAXVOLTAGE:120 VFREQUENCY:60 HzPHASE:N/ACURRENT:2.1 AAIRFLOW HIGH:267 CFMWEIGHT:57 lbDRAIN:YesWARRANTY:Units carry a lifetime warranty on the HRV core and a 5 year replacement parts warranty
LIFEBREATH
267 MAX
Heat Recovery Ventilator
- 267 CFM @ .3″ w.g / 75% (SRE) at 64 CFM and 0°C (32°F)
- ECM Motor provides higher output and very low power consumption
- DXPL03 Digital Wall Control included, for easy programmability
- Aluminum HEX Core with lifetime warranty
- Damper recirulating defrost cycle
- Top port 6″ oval duct