



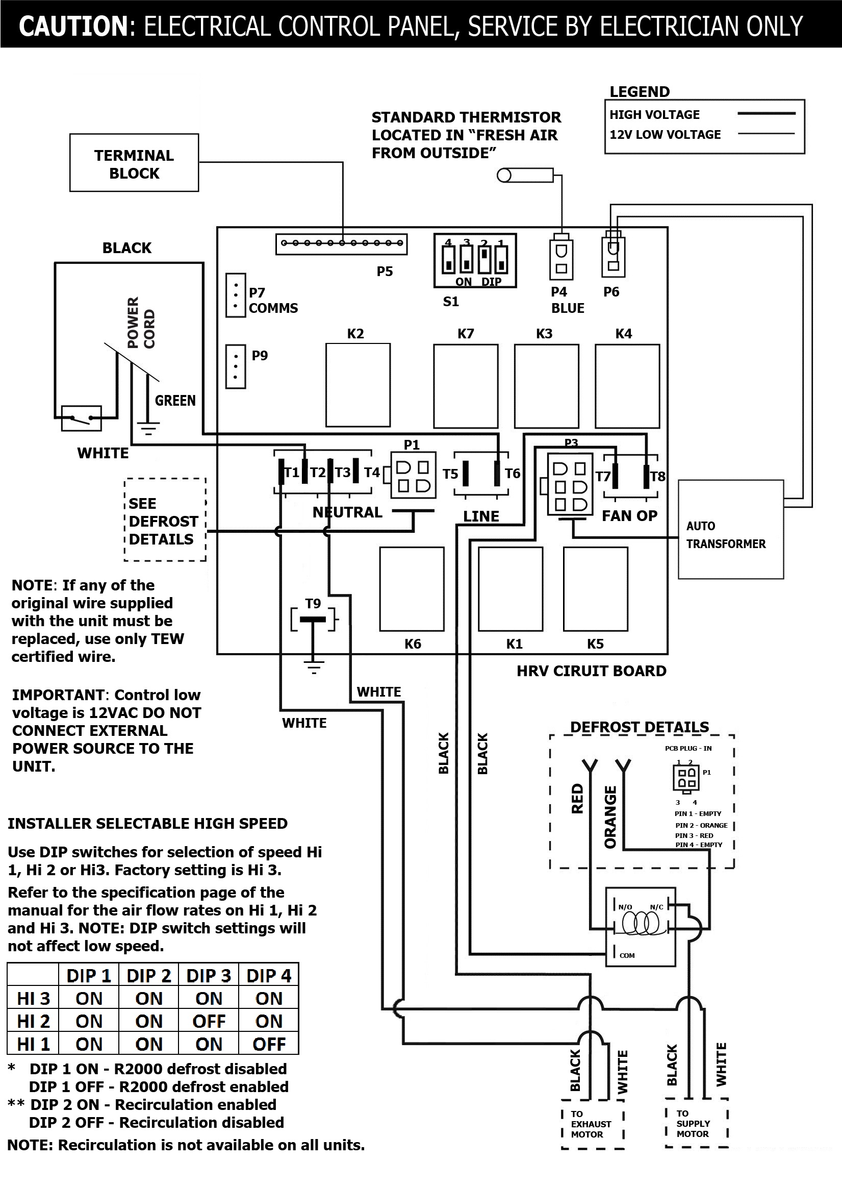
SPECIFICATIONS
MODEL:30 ERVVOLTAGE:120 VFREQUENCY:60 HzPHASE:N/ACURRENT:0.48 AAIRFLOW HIGH:63 CFMWEIGHT:33 lbDRAIN:NoWARRANTY:Units carry a 5 year warranty on the ERV core and a 5 year replacement parts warranty
LIFEBREATH
30 ERV
Energy Recovery Ventilator
- 63 CFM @ .3″ w.g / 70% (SRE) at 55 CFM and 0°C (32°F)
- Our smallest unit to date. Ideal for small homes and town homes with tight space requirements
- Features a top port design, door port balancing, 4 in. duct connections and our ERV core
- Enthalpy energy exchange core
- Adjustable dampers
- Top ported, super compact design