



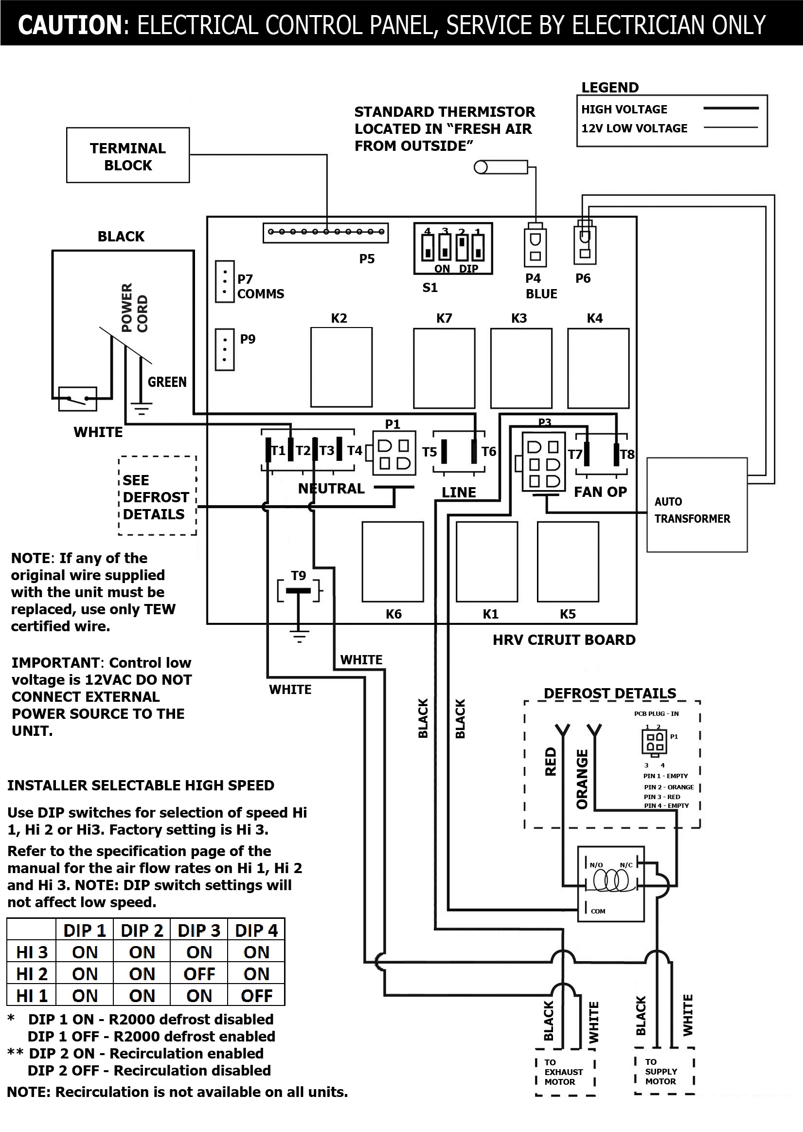
SPECIFICATIONS
MODEL:METRO 120 ERVVOLTAGE:120 VFREQUENCY:60 HzPHASE:N/ACURRENT:1.4 AAIRFLOW HIGH:129 CFMWEIGHT:34 lbDRAIN:NoWARRANTY:Units carry a 5 year warranty on the ERV core and a 5 year replacement parts warranty
LIFEBREATH
METRO 120 ERV
Energy Recovery Ventilator
- 129 CFM @ .3″ w.g / 69% (SRE) at 49 CFM and °0C (32°F)
- Designed for high-rise condos, apartments and townhomes with limited mechanical space
- Low profile, fits in bulkhead and drop ceilings, slim height 9.75”
- Brackets included for easy installation
- No drains required
- Removable motor and electronic assembly for easy maintenance and service
- Convenient hinged door – no screws
- Hardwired and mirrored configurations are available
