




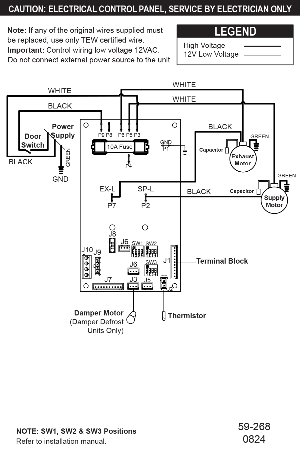
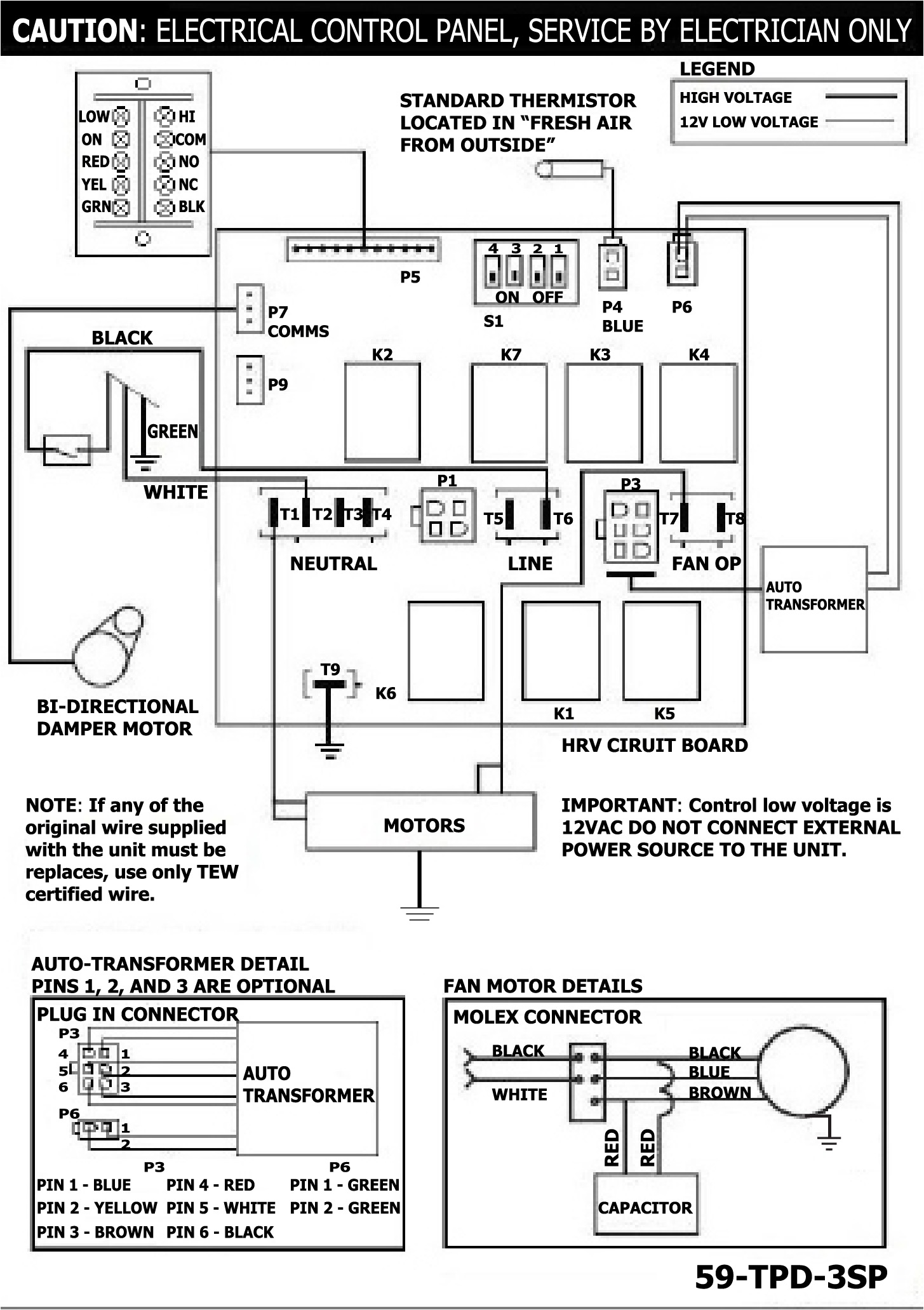
SPECIFICATIONS
MODEL:RNC 205VOLTAGE:120 VFREQUENCY:60 HzPHASE:N/ACURRENT:1.4 AAIRFLOW HIGH:182 CFMWEIGHT:57 lbDRAIN:YesWARRANTY:Units carry a lifetime warranty on the HRV core and a 5 year replacement parts warranty
LIFEBREATH
RNC 205
Heat Recovery Ventilator
- 182 CFM @ .3″ w.g / 76% (SRE) at 64 CFM and 0°C (32°F)
- High Efficiency Hex Core
- Door Port Balancing & Adjustable Dampers
- Top Ported
- Outstanding Cold Weather Performance