


SPECIFICATIONS
MODEL:2500 IFDWARRANTY:Units carry a 5 year warranty on the ERV core and a 2 year replacement parts warranty
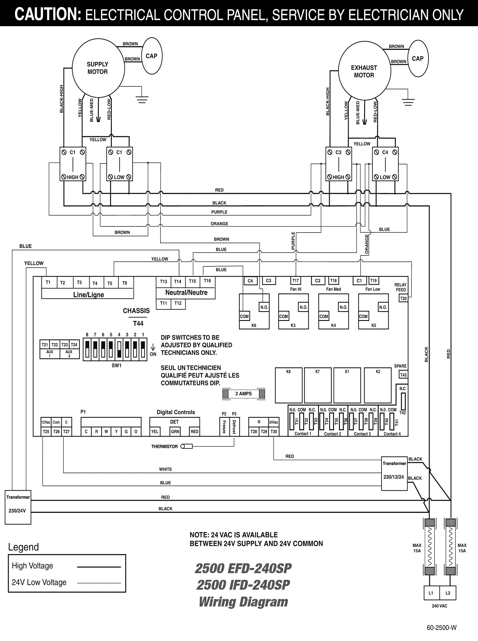
LIFEBREATH
2500 IFD
Energy Recovery Ventilator
- DESIGNED FOR INTERIOR INSTALLATIONS
- 2 Voltage Options (208SP, 240SP)
- Uses 1 AHRI certified core 68-2501
- Interior fan defrost
- Microprocessor circuit board with built in interlock contacts
- Various duct configurations available